原標題:解讀 | 出口危險貨物包裝檢驗新標準(一)
2021年11月22日,海關總署在2021年97號公告(關于發布《進境種豬指定隔離檢疫場建設規范》等83項行業標準的公告)中正式發布SN/T 0370-2021《出口危險貨物包裝檢驗規程》系列標準。該危險品出口系列標準共分為總則、性能檢驗、使用鑒定三個部分,將于2022年6月1日正式實施。

背景介紹
危險貨物是國際貿易中的重要商品,在化工、消費品、醫藥、食品添加劑等各行業被廣泛應用,但由于其固有的危險特性,在生產、儲存、危險品出口運輸和使用等環節,稍有疏忽,便容易發生惡性事故,并對人民財產、人類健康和環境造成嚴重損害。

危險貨物包裝的性能安全和正確使用方法對危險貨物的安全運輸起著至關重要的作用。2009年發布的SN/T 0370《出口危險貨物包裝檢驗規程》系列標準,包含總則、性能檢驗、使用鑒定三個部分,對出口危險貨物包裝的編碼、標記、性能檢驗、使用鑒定等技術內容和檢驗規程做出了明確的規定,是目前海關對出口危險貨物包裝實施檢驗鑒定時使用最頻繁,依據最清晰的檢驗規程標準,對出口危險貨物包裝的檢驗監管有著重要的指導意義,為保障我國出口危險貨物的安全,促進對外貿易發揮了重要作用。
為保證標準的先進性并與國際危險貨物運輸規章保持一致,2019年海關技術規范危包專業委以聯合國TDG的技術要求為核心內容,整合了空運——國際民航組織《航空危險貨物安全運輸技術規則》、海運——國際海事組織《國際海運危險貨物運輸規則》、鐵路運輸——歐洲鐵路局《國際鐵路運輸危險貨物規則》、公路運輸——《關于危險貨物公路國際運輸的歐洲協議》的相關要求,對該系列標準進行了修訂。

本期解讀先給大家介紹 第1部分:總則

一、適用范圍
本標準適用于盛裝容積不超過450升(裝載液體)、凈重不超過400千克的出口危險貨物包裝(壓力貯器、放射性物質和感染性物質的包裝除外),規定了包裝的分類、編碼、標記和標簽的要求。危險品出口中型散裝容器、大包裝容器的性能檢驗和使用鑒定按照其他相應標準進行。

二、修訂情況
與SN/T 0370.1-2009相比,本部分除編輯性修改外,技術內容也做了相應的修訂,共有30處,修訂內容主要集中在包裝標記和標簽部分,其中主要技術內容變化如下:
修改了塑料類容器制造月份的標識方法

增加了對包裝外表面標簽的要求

三、重點內容解讀
本標準規定了出口危險貨物包裝的編碼、標記、標簽的具體要求,這部分內容屬于出口危險貨物包裝檢驗的基礎知識,只有充分理解和掌握了本標準,才能正確理解和使用第2、3部分標準。
包裝的編碼
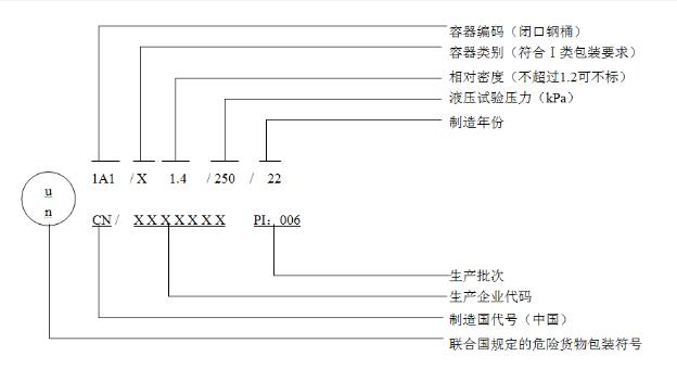
為了清楚地表示危險品包裝容器(外包裝)的類型/材料和型式,采用了編碼形式對每一種包裝容器用一個特定的代碼表示。包裝編碼一般由并列排布的三部分組成:
第一部分:阿拉伯數字——表示包裝容器的種類,如:數字“1”表示“桶”;
這里需要注意的是本標準增加了數字“0”表示公路或者鐵路運輸輕型金屬容器。
第二部分:大寫英文字母——表示包裝容器制造材料的性質,如:字母“A”表示“鋼”;
第三部分:阿拉伯數字——表示包裝容器在其所屬種類中的類別。如:桶用數字“1”表示閉口,數字“2”表示開口。
示例: 1A2——開口鋼桶 1H1——閉口塑料桶 1G——紙板桶 6HA1——鋼塑復合桶(對于復合包裝,先寫內容器的材質,再寫外容器的材質)
危險品包裝的標記
標記用于表明帶有該標記的包裝已成功地通過標準規定的試驗,但標記并不一定證明該包裝可用于盛裝任何物質。
示例:盛裝液態物質

示例:盛裝固態物質

四、疑點難點解析
本部分標準在執行過程中主要有以下幾個方面需要大家注意:
標準的適用范圍
標準第1章適用范圍中的“盛裝容積不超過450 升”特指的是用來“裝載液體”的容器,具體每種包裝類型的凈重和體積的限制要求要根據附錄A確定,例如:瓦楞紙箱僅僅對凈重有限制要求,體積沒有要求,也就是說如果一個紙箱體積為500升,凈重300千克,那么它也是適用本標準,編碼應該是4克,不能標記11克或者50克。

塑料容器的標記
標準5.2章節規定了塑料類容器制造年月的標識方法,用生產月份標識代替5.2.2包裝標記中的“生產批次”,也就說對于塑料容器的生產批次是用月份的圖形表示的,不可以用“PI:XXX”表示。
關于月份圖形需要注意以下幾個方面:

可在*處顯示容器制造年份的最后兩位數字,注意這里說的“可”不是必須;
這個圖形可與標記的其余部分分開,在容器的空白處標出。
有限數量的危險品包裝標簽
危險品空運內裝有限數量危險貨物的包裝應顯示下圖的標簽,且標簽顯而易見,清晰,不因長期露天暴露而明顯減低效果。
有限數量標簽的使用需要注意:

危險品海運有限數量危險貨物包裝無需顯示所裝貨物危險特性的運輸標簽,危險品空運有限數量危險貨物包裝必須顯示所裝貨物危險特性的運輸標簽。
鋰電池組標簽
對危險品海運內裝鋰電池或鋰電池組的包裝,按照TDG《規章范本》特殊規定188條款,應顯示下圖的標簽。
這里大家需要注意的是:

不是所有內裝鋰電池組的包裝都必須貼這個標簽,只有滿足188條款的情況下才必須要貼,188條款是鋰電池的一個豁免條款,滿足188條款可以免除包裝的性能試驗。
危險品海運包裝封口形式的理解
標準6.3.2章節對有機過氧化物的包裝封口形式作了規定:對于有機過氧化物,所有貯器應“有效封口”。
關于包裝的封口形式大家需要注意以下幾點:
有效封口也叫液密封口,這里的有機過氧化物不僅僅指的是液態的有機過氧化物。
在完成危險貨物灌裝后,必須根據包裝導則和特殊規定的要求,通過相應的封閉裝置、扎口、粘合等方式實施必要的有效封口(液密封口)、氣密封口或牢固封口;
液密封口≠液壓試驗
氣密封口≠氣密試驗
封口形式的效果檢驗應該在危險貨物灌裝完成以后,使用鑒定環節進行。如果內裝危險貨物有液密封口或者氣密封口要求,不能理解為需要做液壓試驗或者氣密試驗,只有那些有特殊要求的危險貨物(如:電石、保險粉),其對應的包裝導則或者特殊規定明確規定盛裝該類物質的包裝必須通過氣密試驗,才需在包裝性能檢驗時增加氣密(密封性)試驗進行。(來源:海關發布)
免責聲明:除非特別注明,得一國際中港危險品貨運網所載內容及圖片來源于互聯網、微信公眾號等公開渠道,本網轉載目的在于傳遞更多信息,僅供參考、交流之目的。并不代表本網贊同其觀點和對其真實性負責。轉載稿件及圖片版權歸原作者或機構所有,如有侵權及其他需求,請您將相關資質證明和您的權利要求發送至miki@gotonecargo.com 得一國際中港危險品貨代網工作人員會盡快回復處理!如轉載本站資訊,及原創文章,請注明出處。

掃一掃 加微信給您報價